Dịch vụ sửa máy lạnh công nghiệp chuyên nghiệp giá tốt uy tín chất lượng
Nội dung bài viết
Trong cuộc sống hiện đại ngày nay, máy lạnh công nghiệp đóng vai trò then chốt không chỉ trong các doanh nghiệp, xí nghiệp mà còn trong các không gian lớn như trung tâm thương mại, khách sạn, nhà xưởng… Việc duy trì hoạt động ổn định của hệ thống máy lạnh công nghiệp là yếu tố quyết định đến hiệu quả sản xuất, chất lượng dịch vụ và trải nghiệm khách hàng. Chính vì vậy, dịch vụ sửa máy lạnh công nghiệp Tân Uyên ngày càng trở nên thiết yếu và được quan tâm đặc biệt.

Hệ thống máy lạnh công nghiệp là gì
Hệ thống máy lạnh công nghiệp là tập hợp các thiết bị (máy nén, dàn ngưng, dàn bay hơi) được thiết kế để tạo môi trường nhiệt độ thấp công suất lớn, phục vụ bảo quản thực phẩm, dược phẩm, logistics và sản xuất công nghiệp. Hệ thống hoạt động dựa trên nguyên lý tuần hoàn môi chất lạnh để hấp thụ và thải nhiệt, mang lại hiệu suất cao, bền bỉ và tiết kiệm năng lượng.
Các đặc điểm chính của hệ thống máy lạnh công nghiệp:
- Công suất lớn: Đáp ứng nhu cầu từ 5 tấn đến hàng ngàn tấn, phù hợp cho các không gian rộng.
- Ứng dụng đa dạng: Sử dụng rộng rãi trong chế biến thực phẩm, bia, rượu, hóa chất, kho lạnh, và điều hòa trung tâm.
- Cấu tạo bền bỉ: Thường sử dụng máy nén trục vít, piston, hệ thống giải nhiệt nước hoặc gió.
Cấu tạo và nguyên lý hoạt động:
Hệ thống hoạt động theo chu trình kín gồm 4 thiết bị chính:
- Máy nén: Hút môi chất lạnh dạng hơi, nén lên áp suất và nhiệt độ cao.
- Thiết bị ngưng tụ (Dàn nóng): Giải nhiệt môi chất, chuyển sang dạng lỏng cao áp.
- Thiết bị tiết lưu: Giảm áp suất và nhiệt độ của môi chất lỏng.
- Thiết bị bay hơi (Dàn lạnh): Môi chất bay hơi, hấp thụ nhiệt từ môi trường cần làm lạnh.
Một số loại hệ thống máy lạnh công nghiệp lạnh âm sâu phổ biến
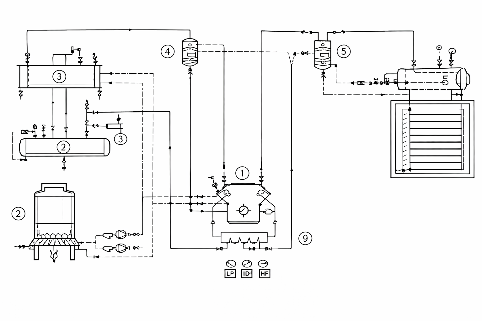
Sơ đồ hệ thống lạnh 1 cấp nén
Đối với hệ thống máy lạnh công nghiệp một cấp nén thường được sử dụng cho những quy trình công nghệ nào đó có nhiệt độ lạnh lớn hơn -30°C, còn khi cần nhiệt độ lạnh nhỏ hơn -30°c thì phải dùng hệ thống lạnh hai cấp nén, lý do là tỉ số nén lúc đó Pk/P0 > 9 đồng thời máy hai cấp nén chạy ở chế độ này tiết kiệm năng lượng hơn máy một cấp nén.
Vì thế trong công nghiệp thường sử dụng hệ thống lạnh một cấp nén để sản xuất nước đá, chạy cho kho bảo quản lạnh rau quả hoặc thuỷ hải sản, gia súc, gia cầm, …v.v. Sau đây là một số sơ đồ hệ thống lạnh công nghiệp một cấp nén.

1- Máy nén lạnh; 2- Bình ngưng; 3- Dàn lạnh; 4- Bình tách lỏng; 5- Tháp giải nhiệt; 6- Bơm giải nhiệt; 7- Kho

1- Máy nén lạnh một cấp; 2- Bình tách dầu; 3- Thiết bị ngưng tụ ống chùm; 4- Bình chứa cao áp- 5- Thiết bị bay hơi; 6- Bình tách lỏng; 7- Bình tập trung dầu; 8- Tháp giải nhiệt; 9- Động cơ điện của quạt tháp giải nhiệt; 10- Van tiết lưu; 11- Van điện từ; 12- Phim lọc; 13- Bơm nước; 14- Van bypass; 15- Van chặn hút và van chặn đẩy; 16- Cánh khuấy; 17- Bể nước; 18- Van an toàn và áp kế; 19- Rơle áp lực 20- Chậu nước 21- Thiết bị xả khí không ngưng;
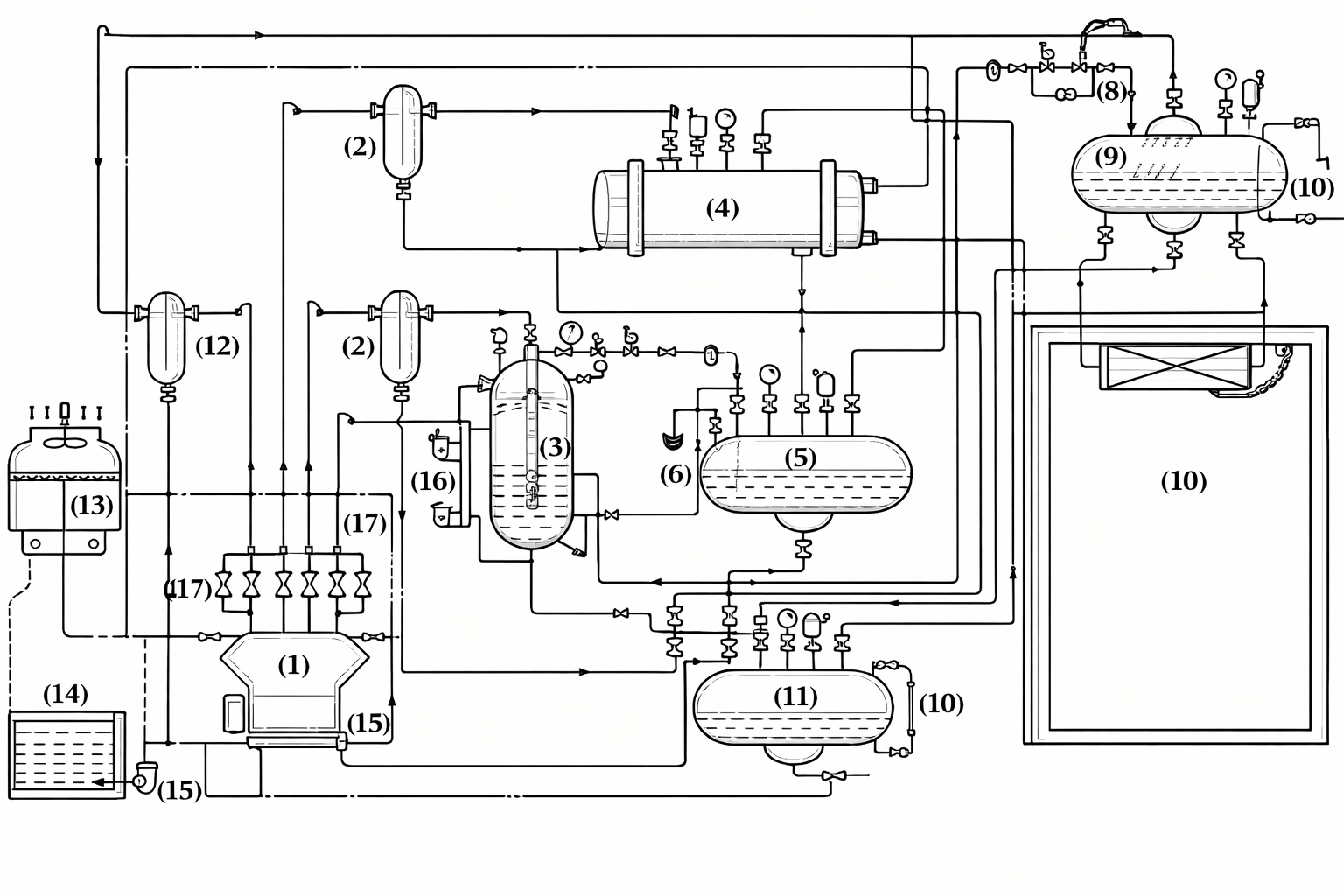
Sơ đồ hệ thống lạnh 2 cấp nén

1. Máy nén, 2. Bình tách dầu, 3. Bình trung gian, 4. Thiết bị ngưng tụ ống chùm làm mát bằng nước, 5. Bình chứa cao áp, 6. Chậu nước xả khí không ngưng, 7. Cụm van tiết lưu lần 1 8. Cụm van tiết lưu lần 2, 9. Bình chứa thấp áp, 10. Tủ cấp đông gió, 11 Bình tập trung dầu, 12 Bình tách lỏng, 13. Tháp giải nhiệt, 14. Bể nước, 15. Bơm nước, 16 Phao khống chế mức dịch lỏng môi chất lạnh, 17. Van bypass, 18. Bộ phận làm mát dầu, 19. Kính xem mức dầu
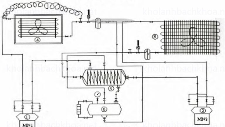
Sơ đồ hệ thống máy lạnh ghép tầng công nghiệp
Khi cần hạ nhiệt độ xuống sâu hơn -60°C, hệ thống hai cấp nén không còn hiệu quả do một số nhược điểm nghiêm trọng. Lúc này, áp suất bay hơi trở nên quá thấp, gần như rơi vào trạng thái chân không lớn, dẫn đến môi chất lạnh trở nên rất loãng, không thể lưu thông qua thiết bị bay hơi với lưu lượng đủ lớn. Điều này làm cho hệ thống không thể hạ nhiệt độ xuống mức cần thiết.
Một vấn đề nghiêm trọng khác là tại nhiệt độ rất thấp, dầu bôi trơn hoàn toàn tách ra khỏi môi chất lạnh. Dầu không thể được kéo trở lại máy nén, tích tụ trên bề mặt trao đổi nhiệt của thiết bị bay hơi, tạo ra một lớp cản nhiệt làm giảm hiệu suất truyền nhiệt và có thể gây hư hỏng hệ thống vì vậy người ta mới nghiên cứu ra hệ thống lạnh ghép tầng.

- Máy nén 2. Máy nén 2. 3. Dàn ngưng 4. Dàn lạnh 5. Dàn bay hơi tầng trên – Dàn ngưng tần dưới 6. Bình chứa cao áp.
Hệ thống lạnh ghép tầng (cascade refrigeration system) hoạt động dựa trên nguyên lý kết hợp hai hoặc nhiều chu trình lạnh độc lập, sử dụng các môi chất lạnh khác nhau, nối tiếp nhau thông qua một thiết bị trao đổi nhiệt trung gian (bình ngưng tụ – bay hơi) để đạt nhiệt độ bay hơi rất thấp thường dưới -40∘C
Tầng thấp (Low-stage): Hấp thụ nhiệt trực tiếp từ môi trường cần làm lạnh (kho lạnh, thiết bị), môi chất (như
Thiết bị trung gian (Cascade Condenser): Môi chất tầng thấp ngưng tụ (tỏa nhiệt) và môi chất tầng cao bay hơi (nhận nhiệt). Hai tầng trao đổi nhiệt tại đây, nhiệt từ tầng thấp chuyển sang tầng cao.
Tầng cao (High-stage): Môi chất tầng cao (như
Hệ thống điều hòa không khí công nghiệp
Sơ đồ nguyên lý hệ thống VRV minh họa công nghệ điều hòa trung tâm tiên tiến, nơi một dàn nóng có thể kết nối và điều khiển độc lập lên đến 64 dàn lạnh. Đây là giải pháp lý tưởng cho các công trình lớn, nơi vị trí đặt dàn nóng điều hòa trung tâm VRV bị hạn chế.
Hệ thống cho phép thay đổi lưu lượng môi chất lạnh để đáp ứng chính xác tải lạnh từng khu vực, đồng thời tối ưu hóa hệ số không đồng thời, vận hành hiệu quả ngay cả khi nhu cầu tại các phòng trái ngược nhau. Các phiên bản VRV III và VRV IV còn tích hợp hồi nhiệt, giúp giảm tiêu hao điện năng tối ưu.

Nguyên lý hoạt động điều hòa trung tâm vrv
- Chu trình làm lạnh:
Điều hòa trung tâm hoạt động theo chu trình làm lạnh khép kín. Chất làm lạnh (gas) được nén lại trong máy nén (dàn nóng), tạo ra nhiệt lượng và áp suất cao.
Sau đó, chất làm lạnh qua dàn nóng được giải nhiệt và chuyển sang dạng lỏng. Chất lỏng này tiếp tục di chuyển đến dàn lạnh, tại đây nó bay hơi và hấp thụ nhiệt, làm lạnh không khí trong phòng. Quá trình này diễn ra liên tục, giúp duy trì nhiệt độ không gian ổn định.
- Cách thức phân phối không khí lạnh:
Không khí lạnh sau khi được tạo ra từ dàn lạnh sẽ được hệ thống quạt và ống dẫn phân phối đến các khu vực trong tòa nhà hoặc phòng.
Hệ thống điều hòa trung tâm cho phép tùy chỉnh lượng khí lạnh theo từng khu vực riêng biệt, đảm bảo hiệu suất làm lạnh tối ưu cho toàn bộ không gian.
Xem thêm: dịch vụ sửa chiller Bình Dương
Sửa máy lạnh công nghiệp
Trong môi trường công nghiệp, hệ thống máy lạnh đóng vai trò quan trọng trong việc kiểm soát nhiệt độ, duy trì độ ẩm phù hợp cho các quá trình sản xuất và hoạt động của doanh nghiệp. Tuy nhiên, do hoạt động liên tục và tần suất sử dụng cao, các thiết bị này dễ gặp sự cố hoặc xuống cấp theo thời gian. Chính vì vậy, việc sửa máy lạnh công nghiệp có ý nghĩa quyết định đến hiệu quả hoạt động của doanh nghiệp.
Chuyên môn của dịch vụ sửa máy lạnh công nghiệp Tân Uyên không chỉ dừng lại ở việc khắc phục sự cố mà còn bao gồm việc bảo trì phòng ngừa, kiểm tra, thay thế linh kiện chính hãng nhằm kéo dài tuổi thọ cho hệ thống. Thường thì khách hàng khi gặp vấn đề sẽ lo lắng về chi phí, thời gian sửa chữa, nhưng một dịch vụ uy tín luôn đảm bảo quy trình nhanh chóng, chính xác và tiết kiệm tối đa ngân sách.
Không chỉ đơn thuần là sửa chữa, dịch vụ còn cung cấp các tư vấn về cách bảo trì, bảo dưỡng hệ thống máy lạnh, từ đó giúp doanh nghiệp giảm thiểu tối đa các hư hỏng không đáng có. Sự chuyên nghiệp trong từng bước thực hiện và cam kết về chất lượng dịch vụ đã giúp nhiều khách hàng tin tưởng lựa chọn sửa máy lạnh công nghiệp như một phần không thể thiếu trong hệ thống vận hành của họ.
Các bước trong quy trình sửa máy lạnh công nghiệp
Quy trình sửa chữa máy lạnh công nghiệp Tân Uyên thường bao gồm các bước kiểm tra ban đầu, xác định nguyên nhân, sửa chữa, thay thế linh kiện, và kiểm tra sau sửa. Mỗi bước đều được thực hiện một cách cẩn thận để đảm bảo hệ thống hoạt động trở lại ổn định và hiệu quả nhất.
Chuyên viên kỹ thuật sẽ bắt đầu bằng việc khảo sát tổng thể hệ thống để phát hiện các vấn đề tiềm ẩn. Sau đó, dựa vào kết quả kiểm tra, họ sẽ đề xuất giải pháp phù hợp, có thể là sửa chữa hoặc thay mới linh kiện quan trọng như block, quạt, cảm biến, dàn nóng, dàn lạnh. Quá trình này đòi hỏi kỹ năng cao và kiến thức chuyên môn vững vàng, qua đó đảm bảo chất lượng dịch vụ luôn ở mức tối ưu.
Khách hàng luôn được cập nhật rõ ràng các phương án sửa chữa, chi phí, thời gian thực hiện, để đảm bảo quyền lợi và sự minh bạch trong công tác dịch vụ. Sau khi hoàn tất sửa chữa, kỹ thuật viên sẽ tiến hành kiểm tra lần cuối, đảm bảo hệ thống vận hành trơn tru, hạn chế tối đa các phát sinh trong thời gian tới.
Bảng giá tham khảo sửa máy lạnh công nghiệp Tân Uyên
| NỘI DUNG | ĐƠN GIÁ |
|---|---|
| GIÁ BẢO TRÌ MÁY LẠNH CÔNG NGHIỆP | |
| Vệ sinh máy lạnh công nghiệp 10HP – 30HP | 300.000đ – 1.050.000đ |
| Bảo trì định kỳ, kiểm tra thiết bị điện, cảm biến | 750.000 – 1.550.000đ |
| Bảo trì tháp giải nhiệt | 1.050.000 – 1.650.000đ |
| Bảo trì bơm nước lạnh | 1.050.000 – 1.950.000đ |
| Bảo trì bơm nước giải nhiệt | 1.150.000 – 1.950.000đ |
| Bảo trì quạt AHU | 1.450.000 – 2.350.000đ |
| Vệ sinh bình ngưng | 1.550.000 – 2.450.000đ |
| Vệ sinh bình bay hơi | 1.550.000 – 2.450.000đ |
| Vệ sinh đường ống nước lạnh nước giải nhiệt | 1.150.000 – 1.950.000đ |
| GIÁ THAY THẾ LINH KIỆN (NẾU HƯ HỎNG CẦN THAY THẾ) | |
| Thay thế cảm biến | 550.000 – 1.650.000đ |
| Xử lý xì gas | 1.800.000 – 4.900.000đ |
| Sửa board điều khiển | 1.800.000 – 3.900.000đ |
| Thay máy nén | từ 9.450.000đ |
| Thay motor quạt dàn nóng/dàn lạnh | 1.950.000 – 3.850.000đ |
| Thay bơm nước lạnh nước ngưng | 4.250.000 – 7.350.000đ |
| Thay đường ống nước lạnh | LH :0972404697 |
| Thay đường ống nước giải nhiệt | LH :0972404697 |
Sửa máy lạnh công nghiệp Tân Uyên
Tỉnh Bình Dương không chỉ nổi tiếng với ngành công nghiệp phát triển mà còn là nơi đặt nhiều doanh nghiệp lớn nhỏ, đòi hỏi các dịch vụ sửa chữa máy lạnh công nghiệp chất lượng cao để đảm bảo hoạt động sản xuất không bị gián đoạn. Sửa máy lạnh công nghiệp Tân Uyên chính là giải pháp thiết yếu dành cho các doanh nghiệp trong vùng.

Chúng tôi tự hào là đơn vị cung cấp dịch vụ sửa máy lạnh công nghiệp chuyên nghiệp, đáng tin cậy tại Bình Dương. Với đội ngũ kỹ thuật viên lành nghề, có nhiều kinh nghiệm trong lĩnh vực sửa chữa hệ thống điều hòa công nghiệp, chúng tôi cam kết mang đến dịch vụ nhanh chóng, chính xác và giá cả cạnh tranh.
Trong suốt quá trình làm việc, chúng tôi luôn đặt yếu tố khách hàng lên hàng đầu. Đội ngũ kỹ thuật sẽ khảo sát kỹ lưỡng, phân tích rõ nguyên nhân gây ra sự cố để từ đó đề xuất các giải pháp tối ưu nhất. Dịch vụ sửa máy lạnh công nghiệp Tân Uyên của chúng tôi còn bao gồm dịch vụ bảo trì định kỳ, giúp hạn chế các hư hỏng, kéo dài tuổi thọ thiết bị.
Các dịch vụ chính tại Tân Uyên
Dịch vụ sửa máy lạnh công nghiệp Tân Uyên không chỉ dừng lại ở sửa chữa khi hệ thống gặp sự cố mà còn mở rộng ra các dịch vụ như lắp đặt mới, nâng cấp hệ thống, bảo trì, vệ sinh định kỳ, kiểm tra chuyên sâu. Tất cả đều nhằm mục đích giúp khách hàng vận hành hệ thống tốt nhất, giảm thiểu tối đa các rủi ro có thể xảy ra.
Chúng tôi hiểu rõ đặc điểm của các doanh nghiệp trong khu vực, chính vì vậy dịch vụ của chúng tôi có phù hợp với nhiều loại hình doanh nghiệp từ công ty sản xuất, nhà xưởng, xí nghiệp tới các trung tâm thương mại, siêu thị, khách sạn… Đặc biệt, dịch vụ sửa máy lạnh công nghiệp Tân Uyên luôn chú trọng vào việc đảm bảo thời gian thực hiện nhanh chóng, không làm gián đoạn hoạt động của khách hàng.
Yếu tố làm nên dịch vụ sửa máy lạnh công nghiệp tại Tân Uyên uy tín
Lựa chọn dịch vụ sửa máy lạnh công nghiệp Tân Uyên uy tín chính là yếu tố then chốt giúp các doanh nghiệp tránh được những tổn thất không đáng có trong hoạt động sản xuất. Trước hết, các công ty cung cấp dịch vụ phải có giấy phép hoạt động rõ ràng, đội ngũ kỹ thuật viên được đào tạo bài bản, có chứng chỉ hành nghề.
Tiếp đó, dịch vụ cần cam kết về chất lượng linh kiện thay thế, rõ ràng trong chế độ bảo hành hậu sửa chữa. Đặc biệt, việc cập nhật công nghệ mới, kỹ thuật sửa chữa tiên tiến sẽ giúp hệ thống máy lạnh của khách hàng vận hành tối ưu và bền bỉ hơn trong quá trình sử dụng.
Bên cạnh đó, sự tận tâm, thái độ phục vụ chuyên nghiệp của đội ngũ nhân viên chính là điểm cộng lớn để khách hàng cảm thấy an tâm hơn khi lựa chọn sửa máy lạnh công nghiệp Tân Uyên. Đặt uy tín và hiệu quả dịch vụ lên hàng đầu chính là phương châm hoạt động của chúng tôi, góp phần nâng cao chất lượng môi trường làm việc của các doanh nghiệp địa phương.
Xem thêm: Dịch vụ sửa kho lạnh Bình Dương
Sửa máy lạnh công nghiệp
Trong lĩnh vực công nghiệp, sự cố của máy lạnh có thể gây ảnh hưởng lớn đến hoạt động của toàn bộ hệ thống sản xuất. Từ đó, các doanh nghiệp cần tìm đến các dịch vụ sửa máy lạnh công nghiệp để đảm bảo máy móc vận hành ổn định, trơn tru nhất có thể. Sửa máy lạnh công nghiệp cần sự chuyên nghiệp, nhanh chóng và chính xác để hạn chế tối đa thiệt hại.

Chúng tôi cung cấp các dịch vụ sửa chữa máy lạnh công nghiệp nhanh chóng, đảm bảo chất lượng cao nhằm giữ vững uy tín trong ngành. Khách hàng sẽ được trải nghiệm dịch vụ tận tâm, chu đáo, từ khảo sát, chẩn đoán cho đến sửa chữa, bảo trì và hậu mãi chuyên nghiệp.
Trong lĩnh vực sửa máy lạnh công nghiệp, kỹ thuật viên phải có kiến thức sâu rộng, khả năng xử lý các linh kiện phức tạp, cùng với việc cập nhật các công nghệ mới nhất trong ngành để nâng cao hiệu quả hoạt động của hệ thống điều hòa. Quá trình này đòi hỏi sự phối hợp giữa các bộ phận kỹ thuật, quản lý, và khách hàng, nhằm tối ưu hóa kết quả cuối cùng.
Công nghệ hiện đại trong sửa chữa máy lạnh công nghiệp
Việc ứng dụng công nghệ trong sửa chữa máy lạnh công nghiệp là cực kỳ quan trọng để nâng cao hiệu quả và độ chính xác của quá trình sửa chữa. Các thiết bị chẩn đoán thông minh, phần mềm theo dõi hoạt động, cảm biến quang học, hoặc các thiết bị đo lường chính xác giúp kỹ thuật viên phát hiện và xử lý vấn đề nhanh chóng hơn.
Tiến trình sửa chữa đủ tiêu chuẩn cần phải dựa trên công nghệ mới nhất để xử lý các linh kiện phức tạp như máy nén, dàn nóng, dàn lạnh, cảm biến và các thiết bị điều khiển tự động. Công nghệ hiện đại còn giúp giảm thiểu xung đột về thời gian, tối ưu hóa chi phí và đảm bảo độ an toàn trong quá trình thực hiện dịch vụ.
Chúng tôi luôn cập nhật các xu hướng công nghệ mới nhất của ngành kỹ thuật làm việc, từ đó nâng cao chất lượng dịch vụ và mang lại giá trị tối đa cho khách hàng. Yếu tố này giúp doanh nghiệp yên tâm về việc hệ thống máy lạnh của họ luôn trong trạng thái tốt nhất, hạn chế tối đa các sự cố đáng tiếc có thể xảy ra.
Các dịch vụ sửa chữa đa dạng
Chuyên nghiệp trong sửa chữa máy lạnh công nghiệp còn thể hiện qua việc cung cấp đa dạng các dịch vụ bao gồm: sửa chữa cấp cứu, nâng cấp, bảo trì định kỳ, vệ sinh hệ thống, và lắp đặt mới. Khách hàng có thể lựa chọn dịch vụ phù hợp với nhu cầu của họ để duy trì hệ thống ổn định, bền bỉ theo thời gian.
Chúng tôi cũng cung cấp các gói dịch vụ theo hợp đồng dài hạn, giúp doanh nghiệp dễ dàng trong việc quản lý và giảm thiểu tối đa thời gian chết của hệ thống máy lạnh công nghiệp. Với các kỹ thuật viên giàu kinh nghiệm, có kỹ năng xử lý các loại máy lạnh thương hiệu khác nhau, chúng tôi đảm bảo mỗi công trình đều đạt tiêu chuẩn cao nhất, mang lại sự hài lòng tuyệt đối.
Chất lượng dịch vụ, giá thành hợp lý, và sự tận tâm trong từng công đoạn đã giúp chúng tôi xây dựng được uy tín vững chắc, trở thành đối tác đáng tin cậy của nhiều doanh nghiệp lớn nhỏ trong khu vực.
Sửa chữa máy lạnh công nghiệp
Trong lĩnh vực sửa chữa máy lạnh công nghiệp, việc xử lý các sự cố phức tạp đòi hỏi kỹ thuật viên phải có khả năng phân tích tình huống nhanh, chính xác. Phương pháp sửa chữa không chỉ dựa trên kinh nghiệm thực tế mà còn cần kết hợp với công nghệ tiên tiến, thiết bị kiểm tra chuyên dụng.

Chúng tôi chú trọng xây dựng đội ngũ kỹ thuật viên có năng lực cao, luôn cập nhật kiến thức mới để phù hợp với xu hướng công nghệ. Đặc biệt, dịch vụ sửa chữa máy lạnh công nghiệp Tân Uyên của chúng tôi được đánh giá là nhanh chóng, chính xác, giúp khách hàng giảm thiểu các ảnh hưởng tiêu cực do sự cố gây ra.
Ngoài ra, công tác tư vấn dựa trên kiến thức chuyên môn giúp khách hàng hiểu rõ nguyên nhân có thể và cách giảm thiểu các rủi ro trong quá trình vận hành. Điều này góp phần xây dựng mối quan hệ hợp tác lâu dài, dựa trên sự tin tưởng, thiện chí và minh bạch trong mọi dịch vụ.
Tối ưu hóa chi phí sửa chữa
Trong bất kỳ hoạt động dịch vụ nào, chi phí luôn là yếu tố quan trọng hàng đầu, đặc biệt trong sửa máy lạnh công nghiệp Tân Uyên nơi các linh kiện và thiết bị thường có giá trị lớn. Chúng tôi cam kết mang đến cho khách hàng gói dịch vụ sửa chữa hợp lý, cạnh tranh nhất mà vẫn đảm bảo chất lượng cao.
Chúng tôi phân tích kỹ lưỡng từng trường hợp để đưa ra giải pháp tối ưu, loại bỏ các khoản chi phí không cần thiết, tối đa hóa hiệu quả của từng đồng đầu tư. Đồng thời, các linh kiện thay thế đều là hàng chính hãng, có giấy tờ rõ ràng, giúp đảm bảo độ bền, tuổi thọ cho hệ thống.
Chúng tôi luôn coi sự hài lòng của khách hàng là thành công lớn nhất, và mọi hoạt động đều hướng về mục tiêu giữ cho hệ thống máy lạnh của khách luôn vận hành mượt mà, không gián đoạn, góp phần thúc đẩy hoạt động sản xuất, kinh doanh của doanh nghiệp phát triển bền vững.
Câu hỏi thường gặp về sửa máy lạnh công nghiệp Tân Uyên
1. Khi nào cần sửa máy lạnh công nghiệp?
Khi máy có các dấu hiệu như: không lạnh, lạnh yếu, kêu to, chảy nước, báo lỗi liên tục hoặc tiêu thụ điện bất thường thì bạn nên kiểm tra và sửa chữa ngay để tránh hư hỏng nặng.
2. Thời gian sửa máy lạnh công nghiệp mất bao lâu?
Thông thường từ 1–3 giờ tùy mức độ hư hỏng. Với các lỗi nặng như hỏng block hoặc rò gas lớn có thể mất 1–2 ngày.
3. Có hỗ trợ kiểm tra tận nơi tại Tân Uyên không?
Có. Đội ngũ kỹ thuật hỗ trợ kiểm tra tận nơi nhanh chóng tại khu vực Tân Uyên và các khu công nghiệp lân cận.
4. Chi phí sửa máy lạnh công nghiệp khoảng bao nhiêu?
Chi phí phụ thuộc vào lỗi cụ thể như:
- Vệ sinh: giá rẻ
- Nạp gas: trung bình
- Thay block, linh kiện: chi phí cao hơn
Bạn nên được kiểm tra thực tế để báo giá chính xác.
5. Có bảo hành sau sửa chữa không?
Có. Thông thường bảo hành từ 3–12 tháng tùy hạng mục sửa chữa và linh kiện thay thế.
6. Có nhận sửa ngoài giờ hoặc ngày lễ không?
Có hỗ trợ 24/7, đặc biệt với khách hàng nhà xưởng, kho lạnh cần xử lý gấp.
Đánh giá khách hàng về dịch vụ sửa máy lạnh công nghiệp Tân Uyên
Anh Minh (KCN Nam Tân Uyên):
“Máy lạnh xưởng tôi bị yếu lạnh, gọi là có mặt nhanh, kiểm tra kỹ và sửa dứt điểm. Giá hợp lý, làm việc chuyên nghiệp.”
Chị Lan (Tân Phước Khánh):
“Dịch vụ uy tín, kỹ thuật giải thích rõ ràng lỗi trước khi sửa. Sau sửa máy chạy êm và lạnh sâu hơn trước.”
Anh Hùng (KCN VSIP II):
“Bị hỏng block, bên này thay nhanh, có bảo hành rõ ràng. Hỗ trợ rất nhiệt tình kể cả buổi tối.”
Anh Tuấn (Uyên Hưng):
“Đã sử dụng dịch vụ nhiều lần, lần nào cũng hài lòng. Đúng giờ, làm gọn gàng, không phát sinh chi phí.”
Tổng kết dịch vụ sửa máy lạnh công nghiệp Tân Uyên
Lựa chọn một dịch vụ sửa máy lạnh công nghiệp uy tín, chuyên nghiệp không chỉ giúp doanh nghiệp duy trì hoạt động ổn định, tránh các thiệt hại về tài chính mà còn góp phần nâng cao hiệu quả sản xuất kinh doanh.
Tại Tân Uyên, nhiều đơn vị đã và đang tin tưởng chúng tôi nhờ vào đội ngũ kỹ thuật viên có trình độ cao, công nghệ sửa chữa tiên tiến, quy trình làm việc minh bạch và thái độ phục vụ nhiệt tình, chu đáo.Điện Lạnh Quảng Long hy vọng qua bài viết này, bạn đã có thêm nhiều kiến thức hữu ích trong việc chọn lựa dịch vụ sửa máy lạnh công nghiệp Tân Uyên phù hợp, đảm bảo hệ thống hoạt động liên tục, bền bỉ theo thời gian.










